NA-MAAB - b
JMAAB - a, b
Все
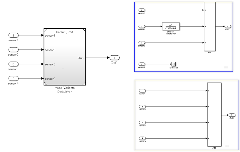
Количество входов/выходов блока вариационной подсистемы (Simulink) и его дочерней подсистемы или эталона модели должно быть одинаковым.
Неприменимо

Количество входов в дочернюю подсистему различно.

Количество входов/выходов блока модели исполнения (Simulink) должно совпадать с ссылочной моделью.
Неприменимо

Количество входных данных ссылочной модели отличается от входных данных блока «Модель исполнения».

Субидентификаторы a, b:
Неподключенные сигналы могут быть непреднамеренно пропущены, когда количество входов/выходов различно.
Проверка Model Advisor: проверка отсутствующих портов в исполнительных подсистемах (Simulink Check)
R2020a
Руководство JMAAB na_0020, которое доступно в Руководстве по моделированию алгоритмов управления с использованием MATLAB, Simulink и Stateflow на веб-сайте MathWorks ®.
Типы подсистем (Simulink)
Ссылочные основы модели (Simulink)
Создание простой модели исполнения (Simulink)