Этот пример демонстрирует, как измерить физический нисходящий канал совместно использованный канал (PDSCH) эффективность пропускной способности в Simulink® с помощью LTE Toolbox™ для следующих режимов передачи (TM):
TM1: Одна антенна (Порт 0)
TM2: Передайте разнообразие
TM3: Разомкнутый контур основанное на книге шифров предварительное кодирование: Циклическое разнообразие задержки (CDD)
Модель в этом примере измеряет пропускную способность сквозной симуляции PDSCH. Модель Simulink может действовать под TM1, TM2 и режимами передачи TM3, не реализовывая гибридный автоматический повторный запрос (Гибридный ARQ). Для эквивалентной симуляции в MATLAB® смотрите пример Тест Соответствия Пропускной способности PDSCH для Одной Антенны (TM1), Разнообразие Передачи (TM2), Разомкнутый контур (TM3) и Замкнутый цикл (TM4/6) Пространственное Мультиплексирование, которое дополнительно покрывает TM4/6 и включает Гибридный ARQ. Для получения информации о моделировании TM7 TM8, TM9 и TM10, видят следующий пример MATLAB: Пропускная способность PDSCH для основанных на некниге шифров Схем Перед кодированием: Порт 5 (TM7), Порт 7 или 8 или Порт 7-8 (TM8), Порт 7-14 (TM9 и TM10).
Пример работает над подкадром базисом подкадра. Для каждого подкадра модель генерирует, и OFDM модулирует заполненную сетку ресурса, чтобы создать форму волны передачи. Сгенерированная форма волны затем передается через шумный исчезающий канал. Приемник затем выполняет оценку канала, эквализацию, демодуляцию и декодирование. Результат блока CRC при выходе декодера канала используется, чтобы определить эффективность пропускной способности PDSCH.
Блок MATLAB function включает использование функций MATLAB в модели Simulink. В этом примере сквозная симуляция моделируется в Simulink при помощи блоков MATLAB function, чтобы вызвать функции LTE Toolbox. coder.extrinsic (MATLAB Coder) построение используется наверху каждого блока MATLAB function, чтобы объявить функциональное значение внешних параметров в процессе моделирования. Это построение позволяет вам вызвать функции MATLAB в Simulink, которые не поддерживают генерацию кода.
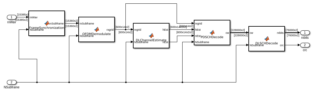
Модель имеет четыре основных части:
Передатчик: Генерирует случайные кодовые комбинации и заполненную сетку ресурса, которая является OFDM, модулируемым, чтобы создать форму волны передачи.
Канал: Пропускает переданную форму волны через многопутевой Канал с релеевским замиранием с AWGN.
Приемник: Восстанавливает переданную последовательность битов путем выполнения синхронизации, оценки канала, эквализации, демодуляции и декодирования.
Анализ пропускной способности: Вычисляет эффективность пропускной способности результатом декодирования блока CRC.
Наконец, блок Model Parameters позволяет вам варьироваться наиболее распространенные параметры для симуляции, моделирования канала и оценки канала.

Блок Transmitter создает одну или две случайных кодовых комбинации с информационными битами, в зависимости от режима передачи. Затем вызов lteRMCDLTool функция производит модулируемую форму волны OFDM из информационных битов. Эта форма волны содержит физические каналы и сигналы. Поскольку модель не задает RMC, все нисходящие подкадры планируются.

В подсистеме канала форма волны передается через многопутевой Канал с релеевским замиранием, и шум AWGN добавляется. Шумовой мощностью управляют путем варьирования сигнала к шумовому отношению (ОСШ) параметр. Параметрами процесса исчезновения можно управлять от вкладки Channel Parameters в блоке Model Parameters.

Приемник восстанавливает данные PDSCH из канала и вычисляет блок CRC. Этот процесс состоит из следующих шагов:
Синхронизация: полученные символы возмещены с учетом комбинации задержки реализации и распространения задержки канала.
Демодуляция OFDM: полученные символы являются демодулируемым OFDM.
Оценка канала: ответ канала и уровень шума оцениваются. Эти оценки используются, чтобы декодировать PDSCH.
Декодирование PDSCH: восстановленные символы PDSCH для каждой передающей антенны от полученной сетки, наряду с оценкой канала, демодулируются и дескремблированы, чтобы получить оценку полученных кодовых комбинаций.
Нисходящий Разделяемый Канал (DL-SCH) декодирование и ошибочное вычисление блока CRC: вектор декодируемых мягких битов передается lteDLSCHDecode. Эта функция декодирует кодовую комбинацию и возвращается, ошибка блока CRC раньше определяла пропускную способность системы.

В этом блоке эффективность пропускной способности ссылки вычисляется, и в Кбит/с и в проценте, при помощи блока CRC следуют из приемника.

Когда симуляция запущена, пропускная способность на кодовую комбинацию отображена и в проценте и в Кбит/с. Чтобы получить представительные результаты, запускайте симуляцию достаточно долго для результатов пропускной способности достигнуть устойчивого состояния. По умолчанию 20 систем координат (0,2 с времени симуляции) симулированы.


Попытайтесь изменить ОСШ и режим передачи в блоке Model Parameters. Уменьшение ОСШ уменьшит пропускную способность системы, поскольку больше подкадров будет потеряно. Симуляция различных ТМ приведет к различной пропускной способности в Кбит/с и проценте для того же ОСШ.
Можно также попытаться изменить несколько параметров канала, таких как количество получают антенны или корреляцию MIMO. Другие параметры, чтобы попытаться измениться включают параметры средства оценки канала, такие как размер шрифта окна и размер окна.