В Simulink ® можно включить одну модель в другую с помощью ссылок на модель (см. раздел Основы ссылок на модель). При использовании тюнера PID или тюнера PID на основе частотного отклика для настройки блока контроллера PID в ссылочной модели необходимо учитывать некоторые ограничения.
Как правило, можно настроить блок контроллера PID в ссылочной модели с помощью либо тюнера PID, либо тюнера PID на основе частотного отклика. При открытии любого тюнера программа предлагает указать, какую модель использовать в качестве модели верхнего уровня для линеаризации и настройки (PID Tuner) или оценки и настройки (Frequency Response Based PID Tuner). Например, рассмотрим модель model_ref_pid.
open('model_ref_pid');

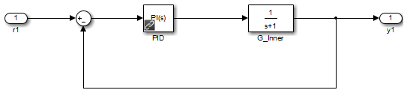
Блок Inner Loop - ссылочная модель, содержащая настраиваемый блок контроллера. Откройте ссылочную модель.

Inner Loop содержит блок контроллера PID, PID. Открой этот блок. В раскрывающемся списке «Выбор метода настройки» выберите Transfer Function Based (PID Tuner App)и нажмите кнопку «Настроить», чтобы открыть PID-тюнер. Программа предложит выбрать, какая открытая модель является моделью верхнего уровня для линеаризации и настройки. (Выбор Frequency Response Based открытие тюнера PID на основе частотного отклика приводит к аналогичному запросу.)

Доступные варианты для модели верхнего уровня включают саму ссылочную модель, а также любую открытую модель, в которой ссылочная модель:
Появляется ровно один раз, и
Настроен для нормального режима моделирования.
Инструменты настройки не обнаруживают модели, которые содержат привязку модели, но не открыты.
Выбор innerloop вызывает игнорирование тюнера model_ref_pid. Вместо этого тюнер настраивает блок контроллера PID для установки G_Inner в одиночку, как будто не было внешней петли.
Кроме того, можно выбрать model_ref_pid в качестве модели верхнего уровня. При этом тюнер учитывает динамику как внутреннего, так и внешнего контуров, и настраивается на обе замкнутые контуры. В этом случае контроллер МТС видит действующую установку (1+G_Outer*Gain)*G_Inner.
Выберите нужную модель верхнего уровня и нажмите кнопку OK. Откроется тюнер, выбранный с помощью команды «Выбрать метод настройки» для настройки указанной модели верхнего уровня.
Иногда настройка может продолжаться, когда ссылочная модель появляется несколько раз в открытой модели. При выполнении следующих условий можно настроить блок контроллера PID, используя ссылочную модель в качестве модели верхнего уровня:
Единственные открытые модели, содержащие ссылку на модель, имеют несколько ее экземпляров, и
По крайней мере один из этих экземпляров находится в обычном режиме.
При возникновении этого состояния программа выдает предупреждение. В этом случае, поскольку тюнер может настраиваться только относительно ссылочной модели, невозможно указать модель верхнего уровня.
Если экземпляр ссылочной модели в обычном режиме отсутствует ни в одной открытой модели, настройка не может быть продолжена. В этом случае программное обеспечение выдает ошибку. Чтобы настроить блок контроллера PID, преобразуйте некоторые экземпляры ссылочной модели в открытой модели в обычный режим моделирования.