Этот пример показывает инжекцию, прессующую систему приведения в действие. Модель содержит набор распределителей, которые управляют насосами, двигателями и цилиндрами, чтобы выполнить шаги процесса прессования инжекции.

Система, представленная в примере, является системой приведения в действие модуля инжекции машины прессования, описанного в полных деталях в Руководстве по промышленной гидравлике Vickers (второй выпуск, 1989), и показанный в принципиальной схеме ниже.

Рисунок 1. Работающие члены модуля инжекции машины прессования
Модуль состоит из винта и барреля, загрузочного лотка, двигателя экструдера и инжекционного цилиндра, которые все смонтированы на каретке. Винт, двигатель экструдера и инжекционный цилиндр располагаются в едином блоке, который может скользить вдоль каретки, чтобы извлечь литую пластмассу от цилиндра барреля в форму. Цикл, рассмотренный в примере, запускается с вращения экструдера, во время которого литая пластмасса продвинута винтом посредством невозврата (проверка) клапан. Вращение останавливается, когда заданный объем литой пластмассы был накоплен в передней емкости барреля. Инжекция обеспечивает заданное противодавление, в то время как емкость заполнена и пододвинута обратно литой пластмассой.
Следующая операция после запущенного экструдера называется распаковкой. Во время этой фазы активная емкость инжекционного цилиндра распаковывается путем соединения его с баком. Модуль инжектора делает паузу после распаковки в течение 2 секунд, чтобы позволить ранее прессованной и укрепленной части быть удаленной из формы. После того, как форма закрывается, инжекционный цилиндр продвигается и вводит литую пластмассу в форму.
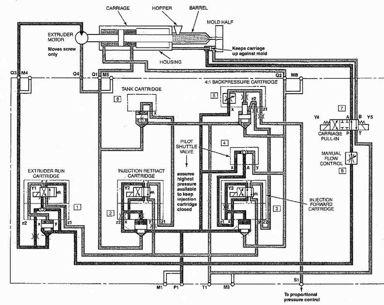
Принципиальную схему модульной гидравлической системы показывают в рисунке 2.

Рисунок 2. Инжекционная модульная принципиальная схема гидравлической системы


Система создается из пяти распределителей, которые располагаются в инжекционный модульный коллектор:

Распределитель экструдера управляет вращением двигателя экструдера. Двигатель начинает вращаться как электромагнит, на который включен Y1.

Инжекция отрекается от картриджа, отрекается от сопла от формы для очень короткого расстояния, чтобы позволить форме быть открытой и ранее прессованная и укрепленная часть, которая будет удалена. Кассетная тарелка открыта как электромагнит, на который включен Y2. Когда электромагнит обесточивается, тарелка закрывается, и емкость управления распределителя бака вентилируется, чтобы позволить свободный возврат, текут из двигателя экструдера.

Распределитель бака соединяет двигатель экструдера с баком во время заливки барреля

Инжекционный прямой распределитель продвигает сопло, чтобы связаться с формой и вводит литую пластмассу в форму. Картриджем управляет электромагнит Y3. В нейтральном положении одна из емкостей управления картриджа противодавления вентилируется, чтобы позволить этому картриджу работать регулятором давления и поддерживать давление, установленное давлением предоставления в порте Z1 и открытиями отверстий в покрытиях картриджа противодавления.

Распределитель противодавления обеспечивает низкое противодавление в инжекционной полости цилиндра, чтобы гарантировать требуемое качество литой пластмассы. Кассетная тарелка открыта, когда электромагнит Y3 обесточивается. Одновременно, тарелка картриджа противодавления закрывается путем герметизации ранее вентилируемой емкости управления.

Существует пять сигналов, которые управляют этой системой:
1. Экструдер - электромагнит сигнал Y1
2. Отрекитесь - электромагнит сигнал Y2
3. Введите - электромагнит сигнал Y3
4. Сопло - симулирует изменяющийся разрыв между соплом и формой как клапан с 2 путями. В действительной машине сопло остается в контакте с формой, в то время как запуски экструдера и передний фрагмент барреля заполнены. Этот контакт предотвращает литую пластмассу от разлива. Поскольку никакая форма не рассматривается в модели, сопло сохранено согласившимся клапан с 2 путями, которым управляет 'Сопло' сигнала. Клапан открыт, когда сопло отодвинуто от формы, чтобы сохранить вещи близко к действительному поведению.
5. Backpr - управляет уровнем давления в порте S1 (рисунок 2), который устанавливает давление, поддерживавшееся картриджем противодавления.
Цель оставшихся блоков объяснена на принципиальной схеме модели (рисунок 1).
Графики ниже показа давления в емкостях инжектора и положении поршня барреля. Отрекание, распаковка и инжекционные фазы могут быть идентифицированы давлениями и положениями в системе.
