Алгоритм оценки частоты-отклика можно использовать в автономном приложении для оценки физической установки в реальном времени. Для этого необходимо развернуть блок оценки частотного отклика в собственной системе, создав модель Simulink ® для развертывания. Эту модель можно настроить с помощью параметров эксперимента. Кроме того, его можно настроить для предоставления таких параметров извне из других источников системы. Будучи развернутой в вашей собственной системе, модель оценщика вводит сигналы в ваш завод и получает ответ завода, не используя Simulink для управления экспериментом. Для развертывания алгоритма оценки требуется продукт генерации кода, такой как Simulink Coder™.
В общих чертах процесс развертывания средства оценки частотного отклика для настройки в реальном времени состоит в следующем:
Создайте модель Simulink для развертывания блока в системе.
Сконфигурируйте сигнал запуска/останова, который управляет началом и завершением эксперимента по оценке.
Настройте параметры эксперимента, такие как частоты, на которых требуется выполнить оценку.
Разверните модель в системе и выполните эксперимент по оценке для физического предприятия. Когда вы закончите эксперимент, вы можете изучить предполагаемую частотную характеристику.
На практике для оценки в реальном времени может потребоваться задать некоторые параметры во время выполнения, такие как частоты оценки или амплитуды возмущений. Сведения об указании параметров в развернутом приложении см. в разделе Параметры эксперимента доступа после развертывания.
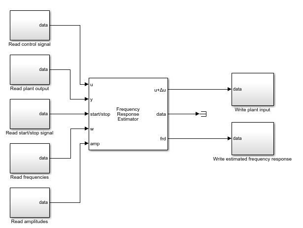
Использование блока оценки частотного отклика для оценки в реальном времени требует создания модели Simulink для развертывания. В наиболее основной форме модель развертывания оценки в реальном времени напоминает следующую иллюстрацию.

Здесь блоки, соединенные с входами и выходами блока оценки частотного отклика, представляют собой аппаратные интерфейсы, которые считывают или записывают данные в реальном времени для вашей системы. Например, Read control signal блок может быть интерфейсом для приема последовательных данных, блоком приема UDP для приема пакетов UDP или интерфейсом для приема других сигналов через беспроводную сеть. Аналогично блоки для записи данных, такие как Write plant input, могут быть интерфейсами для последовательного, UDP или другими интерфейсами для записи данных на аппаратные средства.
Портами по умолчанию блока оценки частотного отклика являются:
u - Принимает управляющий сигнал.
y - Получение выходных данных установки.
start/stop - Принимает сигнал, начинающийся и заканчивающий эксперимент по оценке.
u + Δu - Выдает сигнал на вход установки. Когда эксперимент не выполняется, u + Δu выдает управляющий сигнал, принятый в u. Когда эксперимент выполняется, блок добавляет возмущение Δu к этому сигналу.
data - Выводит данные моделирования, собранные в ходе оценочного эксперимента. Эти данные включают возмущение, приложенное к входу установки, и ответ, полученный на y.
frd - выводит оценочные частотные характеристики.
Для получения дополнительной информации обо всех портах см. справочную страницу блока Frequency Response Estimator.
В проиллюстрированной конфигурации частоты, на которых должна выполняться оценка, и амплитуды возмущений, которые должны применяться на каждой частоте, жестко соединены в блок. Если необходимо установить эти значения после развертывания, установите параметр блока Источник сигнала возбуждения во внешние порты. При этом добавляется w и amp порты блока, как показано на следующей иллюстрации.

В этой конфигурации развернутый модуль может считывать частоты и амплитуды возмущений для эксперимента оценки во время выполнения.
Ранее проиллюстрированные конфигурации отбрасывают data выходной порт, который обеспечивает входные и ответные сигналы, собранные в ходе эксперимента по оценке. Если вы хотите использовать эти данные эксперимента, вы можете сохранить выходные данные этого порта. Например, для сохранения ресурсов в развернутой среде можно настроить блок для сбора данных эксперимента без выполнения оценки. Затем можно выполнить оценку в MATLAB ® с помощьюfrestimate. Модель, настроенная таким образом для развертывания, напоминает следующую иллюстрацию.

Чтобы запустить и остановить эксперимент по оценке частотной характеристики, используйте сигнал в порте запуска/остановки. Когда эксперимент не выполняется, блок не генерирует сигнала возмущения. В этом состоянии блок не влияет на поведение установки. Эксперимент по оценке частотного отклика начинается и заканчивается, когда блок принимает повышающийся или падающий сигнал в порте запуска/остановки соответственно. Вы можете настроить любую логику, подходящую для вашего приложения, чтобы контролировать время начала и окончания эксперимента.
Блок предоставляет рекомендуемую длину эксперимента в разделе «Длина эксперимента» параметров блока. Как правило, сигнал запуска/останова настраивается таким образом, что между восходящим и падающим сигналами остается по крайней мере столько времени. В развернутой среде при настройке параметров оценки во время выполнения необходимо знать, как параметры эксперимента, такие как частоты оценки, влияют на требуемую продолжительность эксперимента. Дополнительные сведения об определении соответствующей длины см. на странице ссылок блока «Оценка частотного отклика».
В эксперименте по оценке частотно-откликов вводятся синусоидальные сигналы на частотах, заданных параметром Frequences (или на w порт) блока оценки частотного отклика. Задайте амплитуды возмущений с помощью параметра Amplitudes (или при amp порт).
Блок может применять возмущение на каждой частоте отдельно (режим синестрима) или одновременно (режим суперпозиции). Чтобы указать используемый режим, задайте параметр Режим эксперимента (Experiment mode).
Режим синестрима (Sinestream mode) - применяет возмущение по одной частоте за раз. Режим синестрима может быть более точным и может вместить более широкий диапазон частот, чем режим суперпозиции.
Суперпозиция - применяет возмущение как сигнал суперпозиции, содержащий все частоты одновременно. Эксперимент оценки обычно происходит быстрее в режиме суперпозиции.
Можно также указать параметры, которые указывают блоку, как долго система может рассчитываться при применении возмущения, и как долго измерять отклик для оценки. Дополнительные сведения о двух типах сигналов и их относительных преимуществах см. в описании параметров режима эксперимента на справочной странице блока «Оценка частотного отклика».
После развертывания модуля оценки в системе используйте повышающийся start/stop сигнал для начала эксперимента по оценке. Развернутый модуль вводит тестовые сигналы в физическое устройство в режиме реального времени. Через подходящее время, ваше падение start/stop сигнал завершает эксперимент. (Дополнительные сведения об определении соответствующей длины см. на странице ссылок блока «Оценка частотного отклика».)
По завершении эксперимента можно получить оценочную частотную характеристику на frd порт.
Если развернутой среде не хватает ресурсов для оперативного вычисления оценки, можно настроить блок на сбор только данных эксперимента и выполнить оценку в автономном режиме позже. Пример см. в разделе Сбор данных эксперимента частотного отклика для оценки в автономном режиме.
Некоторые параметры, настроенные для настройки эксперимента оценки, настраиваются таким образом, что к ним можно получить доступ в сгенерированном коде. Большинство параметров, однако, не поддаются настройке. Для этих параметров необходимо настроить их в блоке перед развертыванием или использовать внешний порт блока для параметров, для которых они доступны.
Следующие параметры блока оценки частотного отклика настраиваются после развертывания. Дополнительные сведения обо всех этих параметрах см. на страницах ссылок на блоки.
| Параметр | Описание |
|---|---|
| Количество периодов оценки | Количество периодов после расчета, используемых для оценки (режим синестрима) |
| Количество периодов расчета | Количество периодов ожидания установления переходных процессов (синестрименный режим) |
| Количество периодов наименьшей частоты, используемых для оценки | Длительность окна сбора данных (режим суперпозиции) |
Остальные параметры модуля оценки частотного отклика не могут быть настроены после развертывания. Для параметров Частоты (Frequences) и Амплитуды (Amplitudes) можно включить внешние порты, которые позволяют подавать экспериментальные частоты и амплитуды возмущений после развертывания. Чтобы включить входы блока w и amp, в параметре Источник сигнала возбуждения выберите Внешние порты.
Параметр Sample time (Ts) не может быть настроен. Следовательно, при развертывании блока доступ к нему непосредственно в сгенерированном коде невозможен. Чтобы изменить время выборки контроллера в развернутом блоке во время выполнения:
Установите для параметра Время выборки контроллера (сек) значение -1.
Поместите блок в триггерную подсистему.
Запустите подсистему в требуемое время выборки.
Если вы используете этот подход, вы должны убедиться во время выполнения, что время выборки достаточно быстро, чтобы поддерживать частоты оценки ниже частоты Найквиста.
Блок оценки частотной характеристики