В этом примере показано, как использовать Robust Control Toolbox™, чтобы спроектировать устойчивый контроллер (использующий итерацию D-K) и сделать анализ робастности проблемы управления процессом. В нашем примере объект является простой системой 2D бака.
Дополнительная экспериментальная работа, относящаяся к этой системе, описана Смитом и др. в следующих ссылках:
Смит, R.S., Дж. Дойл, М. Морари и А. Скджеллум, "Тематическое исследование Используя mu: Лабораторная проблема Управления процессом", Продолжения 10-го Мирового Конгресса IFAC, издания 8, стр 403-415, 1987.
Смит, R.S и Дж. Дойл, "Два Эксперимента Бака: проблема Управления Сравнительным тестом", на американской Конференции по Управлению Продолжениями, издании 3, стр 403-415, 1988.
Смит, R.S., и Дж. К. Дойл, "Оценка Реле замкнутого цикла Границ Неопределенности для Устойчивых Моделей управления", в Продолжениях 12-го Мирового Конгресса IFAC, издания 9, стр 57-60, июль 1993.
Объект в нашем примере состоит из двух баков с водой в каскаде как показано схематично в рисунке 1. Верхний бак (бак 1) питается горячей и холодной водой через управляемые компьютером клапаны. Более низкий бак (бак 2) питается водой от выхода в нижней части бака 1. Переполнение обеспечивает постоянный уровень в баке 2. Поток смещения холодной воды также питает бак 2 и позволяет бакам иметь различные установившиеся температуры.
Наша цель проекта состоит в том, чтобы контролировать температуры обоих баков 1 и 2. У контроллера есть доступ к ссылочным командам и измерениям температуры.

Рисунок 1: Принципиальная схема системы 2D бака
Давайте дадим переменным объекта следующие обозначения:
fhc: Команда на горячий привод потока
fh: Поток горячей воды в бак 1
fcc: Команда на холодный привод потока
fc: Поток холодной воды в бак 1
f1: Общее количество вытекает из бака 1
A1: Площадь поперечного сечения бака 1
h1: Бак 1 уровень воды
t1: Температура бака 1
t2: Температура бака 2
A2: Площадь поперечного сечения бака 2
h2: Бак 2 уровня воды
fb: Скорость потока жидкости бака 2 потока смещения
tb: Температура бака 2 потока смещения
th: Температура предоставления горячей воды
tc: Температура предоставления холодной воды
Для удобства мы задаем систему нормированных единиц можно следующим образом:
Variable Unit Name 0 means: 1 means: -------- --------- -------- -------- temperature tunit cold water temp. hot water temp. height hunit tank empty tank full flow funit zero input flow max. input flow
Используя вышеупомянутые модули, это параметры объекта:
A1 = 0.0256; % Area of tank 1 (hunits^2) A2 = 0.0477; % Area of tank 2 (hunits^2) h2 = 0.241; % Height of tank 2, fixed by overflow (hunits) fb = 3.28e-5; % Bias stream flow (hunits^3/sec) fs = 0.00028; % Flow scaling (hunits^3/sec/funit) th = 1.0; % Hot water supply temp (tunits) tc = 0.0; % Cold water supply temp (tunits) tb = tc; % Cold bias stream temp (tunits) alpha = 4876; % Constant for flow/height relation (hunits/funits) beta = 0.59; % Constant for flow/height relation (hunits)
Переменная фс является масштабным коэффициентом потока, который преобразует вход (от 0 до 1 funits), чтобы течь в hunits^3/second. Альфа констант и бета описывают отношение потока/высоты для бака 1:
h1 = alpha*f1-beta.
Мы можем получить номинальные модели бака путем линеаризации вокруг следующей рабочей точки (все нормированные значения):
h1ss = 0.75; % Water level for tank 1 t1ss = 0.75; % Temperature of tank 1 f1ss = (h1ss+beta)/alpha; % Flow tank 1 -> tank 2 fss = [th,tc;1,1]\[t1ss*f1ss;f1ss]; fhss = fss(1); % Hot flow fcss = fss(2); % Cold flow t2ss = (f1ss*t1ss + fb*tb)/(f1ss + fb); % Temperature of tank 2
Номинальная модель для бака 1 имеет входные параметры [fhФК ] и выходные параметры [h1t1 ]:
A = [ -1/(A1*alpha), 0;
(beta*t1ss)/(A1*h1ss), -(h1ss+beta)/(alpha*A1*h1ss)];
B = fs*[ 1/(A1*alpha), 1/(A1*alpha);
th/A1, tc/A1];
C = [ alpha, 0;
-alpha*t1ss/h1ss, 1/h1ss];
D = zeros(2,2);
tank1nom = ss(A,B,C,D,'InputName',{'fh','fc'},'OutputName',{'h1','t1'});
clf
step(tank1nom), title('Step responses of Tank 1')

Рисунок 2: Переходные процессы Бака 1.
Номинальная модель для бака 2 имеет входные параметры [|h1 |; | t1 |] и выход t2:
A = -(h1ss + beta + alpha*fb)/(A2*h2*alpha); B = [ (t2ss+t1ss)/(alpha*A2*h2), (h1ss + beta)/(alpha*A2*h2) ]; C = 1; D = zeros(1,2); tank2nom = ss(A,B,C,D,'InputName',{'h1','t1'},'OutputName','t2'); step(tank2nom), title('Step responses of Tank 2')

Рисунок 3: Переходные процессы Бака 2.
Существует значительная динамика и насыщение, сопоставленное с приводами, таким образом, мы захотим включать модели привода. В частотном диапазоне мы используем, мы можем смоделировать приводы как систему первого порядка с насыщением величины и уровнем. Это - ограничение скорости, а не местоположение полюса, которое ограничивает эффективность привода для большинства сигналов. Для линейной модели некоторые эффекты ограничения уровня могут быть включены в модель возмущения.
Мы первоначально настраиваем модель привода с одним входом (сигнал команды) и два выходных параметров (приводимый в движение сигнал и его производная). Мы будем использовать производный выход в ограничении уровня приведения в действие при разработке закона о надзоре.
act_BW = 20; % Actuator bandwidth (rad/sec) actuator = [ tf(act_BW,[1 act_BW]); tf([act_BW 0],[1 act_BW]) ]; actuator.OutputName = {'Flow','Flow rate'}; bodemag(actuator) title('Valve actuator dynamics') hot_act = actuator; set(hot_act,'InputName','fhc','OutputName',{'fh','fh_rate'}); cold_act =actuator; set(cold_act,'InputName','fcc','OutputName',{'fc','fc_rate'});

Рисунок 4: динамика Привода клапана.
Все измеренные сигналы отфильтрованы с четвертым порядком Фильтры Баттерворта, каждый с частотой среза 2,25 Гц.
fbw = 2.25; % Anti-aliasing filter cut-off (Hz) filter = mkfilter(fbw,4,'Butterw'); h1F = filter; t1F = filter; t2F = filter;
Эксперименты разомкнутого контура показывают некоторую изменчивость в откликах системы и предполагают, что линейные модели способны к низкой частоте. Если нам не удается принять эту информацию во внимание во время проекта, наш контроллер может выполнить плохо в действительной системе. Поэтому мы создадим модель неопределенности, которая совпадает с нашей оценкой неопределенности в физической системе максимально тесно. Поскольку сумма неопределенности модели или изменчивости обычно зависит от частоты, наша модель неопределенности включает зависимые частотой функции взвешивания, чтобы нормировать ошибки моделирования через частоту.
Например, эксперименты разомкнутого контура указывают на существенное количество динамической неопределенности в t1 ответ. Это должно, в основном, к смешиванию и потере тепла. Мы можем смоделировать его как мультипликативную (относительную) ошибку модели Delta2 в t1 вывод . Точно так же мы можем добавить мультипликативные ошибки модели Delta1 и Delta3 к h1 и t2 выходные параметры как показано в рисунке 5.

Рисунок 5: Схематическое представление встревоженной, линейной системы 2D бака.
Чтобы завершить модель неопределенности, мы определяем количество, насколько большой ошибки моделирования в зависимости от частоты. В то время как это затрудняет, чтобы определить точно сумму неопределенности в системе, мы можем искать грубые границы на основе частотных диапазонов, где линейная модель точна или плоха, как в этих случаях:
Номинальная модель для h1 очень точно по крайней мере до 0,3 Гц.
Предельный цикл экспериментирует в t1 цикл предлагает, чтобы неопределенность доминировала выше 0,02 Гц.
Существует приблизительно 180 градусов дополнительной задержки фазы в t1 модель на уровне приблизительно 0,02 Гц. Существует также значительная потеря усиления на этой частоте. Эти эффекты следуют из несмоделированной смесительной динамики.
Ограничьте эксперименты цикла в t2 цикл предлагает, чтобы неопределенность доминировала выше 0,03 Гц.
Эти данные предлагают следующий выбор для зависимых частотой ошибочных границ моделирования.
Wh1 = 0.01+tf([0.5,0],[0.25,1]); Wt1 = 0.1+tf([20*h1ss,0],[0.2,1]); Wt2 = 0.1+tf([100,0],[1,21]); clf bodemag(Wh1,Wt1,Wt2), title('Relative bounds on modeling errors') legend('h1 dynamics','t1 dynamics','t2 dynamics','Location','NorthWest')

Рисунок 6: Относительные границы при моделировании ошибок.
Теперь мы готовы создать неопределенные модели бака, которые фиксируют ошибки моделирования, обсужденные выше.
% Normalized error dynamics delta1 = ultidyn('delta1',[1 1]); delta2 = ultidyn('delta2',[1 1]); delta3 = ultidyn('delta3',[1 1]); % Frequency-dependent variability in h1, t1, t2 dynamics varh1 = 1+delta1*Wh1; vart1 = 1+delta2*Wt1; vart2 = 1+delta3*Wt2; % Add variability to nominal models tank1u = append(varh1,vart1)*tank1nom; tank2u = vart2*tank2nom; tank1and2u = [0 1; tank2u]*tank1u;
Затем мы случайным образом демонстрационный неопределенность, чтобы видеть, как ошибки моделирования могут влиять на ответы бака
step(tank1u,1000), title('Variability in responses due to modeling errors (Tank 1)')

Рисунок 7: Изменчивость в ответах из-за моделирования ошибок (Бак 1).
Теперь давайте посмотрим на проблему системы управления. Мы интересуемся отслеживанием команд заданного значения для t1 и t2. Чтобы использовать в своих интересах H-бесконечность проектируют алгоритмы, мы должны сформулировать проект как проблему минимизации усиления с обратной связью. Для этого мы выбираем функции взвешивания, которые получают характеристики воздействия и требования к производительности помочь нормировать соответствующие зависимые частотой ограничения усиления.
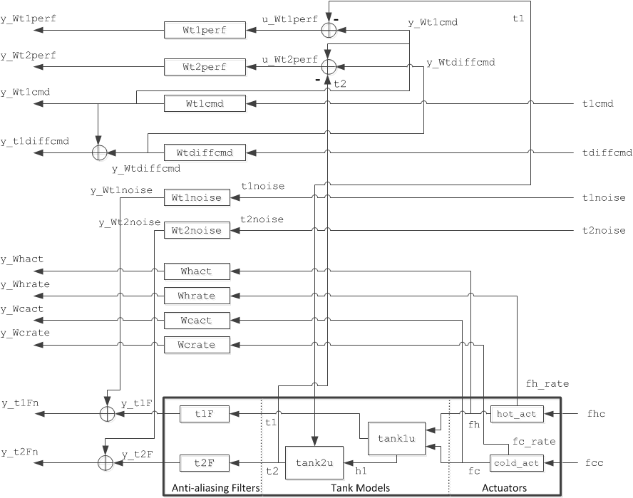
Вот подходящая взвешенная передаточная функция разомкнутого контура для проблемы 2D бака:

Рисунок 8: соединение Системы управления для системы 2D бака.
Затем мы выбираем веса для шумов датчика, команд заданного значения, отслеживая ошибки и горячие/холодные приводы.
Движущие силы датчика незначительны относительно динамики остальной части системы. Это не верно для шума датчика. Потенциальные источники шума включают электронный шум в компенсаторы термопары, усилители, и фильтры, излученный шум от мешалок и плохое основание. Мы используем сглаживавший анализ БПФ, чтобы оценить уровень шума, который предлагает следующие веса:
Wh1noise = zpk(0.01); % h1 noise weight Wt1noise = zpk(0.03); % t1 noise weight Wt2noise = zpk(0.03); % t2 noise weight
Веса ошибок штрафуют ошибки отслеживания заданного значения на t1 и t2. Мы выберем фильтры lowpass первого порядка для этих весов. Мы используем более высокий вес (лучше отслеживающий) для t1 потому что физические факторы приводят нас верить тому t1 легче управлять, чем t2.
Wt1perf = tf(100,[400,1]); % t1 tracking error weight Wt2perf = tf(50,[800,1]); % t2 tracking error weight clf bodemag(Wt1perf,Wt2perf) title('Frequency-dependent penalty on setpoint tracking errors') legend('t1','t2')

Рисунок 9: зависимый частотой штраф при ошибках отслеживания заданного значения.
Ссылка (заданное значение) веса отражает содержимое частоты таких команд. Поскольку большинство воды, текущей в бак 2, происходит из бака 1, изменения в t2 во власти изменений в t1. Также t2 обычно управляется к значению близко к t1. Таким образом, имеет больше смысла использовать взвешивание заданного значения, описанное в терминах t1 и t2-t1:
t1cmd = Wt1cmd * w1
t2cmd = Wt1cmd * w1 + Wtdiffcmd * w2
где w1, w2 являются входными параметрами белого шума. Соответствующий выбор веса:
Wt1cmd = zpk(0.1); % t1 input command weight Wtdiffcmd = zpk(0.01); % t2 - t1 input command weight
Наконец, мы хотели бы оштрафовать и амплитуду и уровень привода. Мы делаем это путем взвешивания fhc (и fcc) с функцией, которая свертывается на высоких частотах. В качестве альтернативы мы можем создать модель привода с fh и d|fh |/dt как выходные параметры и вес каждый выход отдельно с постоянными весами. Этот подход имеет преимущество сокращения количества состояний во взвешенной модели разомкнутого контура.
Whact = zpk(0.01); % Hot actuator penalty Wcact = zpk(0.01); % Cold actuator penalty Whrate = zpk(50); % Hot actuator rate penalty Wcrate = zpk(50); % Cold actuator rate penalty
Теперь, когда мы смоделировали все компоненты объекта и выбрали наши веса проекта, мы будем использовать connect функция, чтобы создать неопределенную модель взвешенной модели разомкнутого контура, показанной в рисунке 8.
inputs = {'t1cmd', 'tdiffcmd', 't1noise', 't2noise', 'fhc', 'fcc'};
outputs = {'y_Wt1perf', 'y_Wt2perf', 'y_Whact', 'y_Wcact', ...
'y_Whrate', 'y_Wcrate', 'y_Wt1cmd', 'y_t1diffcmd', ...
'y_t1Fn', 'y_t2Fn'};
hot_act.InputName = 'fhc'; hot_act.OutputName = {'fh' 'fh_rate'};
cold_act.InputName = 'fcc'; cold_act.OutputName = {'fc' 'fc_rate'};
tank1and2u.InputName = {'fh','fc'};
tank1and2u.OutputName = {'t1','t2'};
t1F.InputName = 't1'; t1F.OutputName = 'y_t1F';
t2F.InputName = 't2'; t2F.OutputName = 'y_t2F';
Wt1cmd.InputName = 't1cmd'; Wt1cmd.OutputName = 'y_Wt1cmd';
Wtdiffcmd.InputName = 'tdiffcmd'; Wtdiffcmd.OutputName = 'y_Wtdiffcmd';
Whact.InputName = 'fh'; Whact.OutputName = 'y_Whact';
Wcact.InputName = 'fc'; Wcact.OutputName = 'y_Wcact';
Whrate.InputName = 'fh_rate'; Whrate.OutputName = 'y_Whrate';
Wcrate.InputName = 'fc_rate'; Wcrate.OutputName = 'y_Wcrate';
Wt1perf.InputName = 'u_Wt1perf'; Wt1perf.OutputName = 'y_Wt1perf';
Wt2perf.InputName = 'u_Wt2perf'; Wt2perf.OutputName = 'y_Wt2perf';
Wt1noise.InputName = 't1noise'; Wt1noise.OutputName = 'y_Wt1noise';
Wt2noise.InputName = 't2noise'; Wt2noise.OutputName = 'y_Wt2noise';
sum1 = sumblk('y_t1diffcmd = y_Wt1cmd + y_Wtdiffcmd');
sum2 = sumblk('y_t1Fn = y_t1F + y_Wt1noise');
sum3 = sumblk('y_t2Fn = y_t2F + y_Wt2noise');
sum4 = sumblk('u_Wt1perf = y_Wt1cmd - t1');
sum5 = sumblk('u_Wt2perf = y_Wtdiffcmd + y_Wt1cmd - t2');
% This produces the uncertain state-space model
P = connect(tank1and2u,hot_act,cold_act,t1F,t2F,Wt1cmd,Wtdiffcmd,Whact, ...
Wcact,Whrate,Wcrate,Wt1perf,Wt2perf,Wt1noise,Wt2noise, ...
sum1,sum2,sum3,sum4,sum5,inputs,outputs);
disp('Weighted open-loop model: ')
P
Weighted open-loop model:
P =
Uncertain continuous-time state-space model with 10 outputs, 6 inputs, 18 states.
The model uncertainty consists of the following blocks:
delta1: Uncertain 1x1 LTI, peak gain = 1, 1 occurrences
delta2: Uncertain 1x1 LTI, peak gain = 1, 1 occurrences
delta3: Uncertain 1x1 LTI, peak gain = 1, 1 occurrences
Type "P.NominalValue" to see the nominal value, "get(P)" to see all properties, and "P.Uncertainty" to interact with the uncertain elements.
Путем построения весов и взвешенного разомкнутого контура рисунка 8, мы переделали проблему управления как минимизацию усиления с обратной связью. Теперь мы можем легко вычислить минимизирующий усиление закон о надзоре для номинальных моделей бака:
nmeas = 4; % Number of measurements nctrls = 2; % Number of controls [k0,g0,gamma0] = hinfsyn(P.NominalValue,nmeas,nctrls); gamma0
gamma0 =
0.9016
Самое маленькое достижимое усиление с обратной связью - приблизительно 0,9, который показывает нам, что нашему частотному диапазону, отслеживающему требования по производительности, соответствует контроллер k0. Симуляция этого проекта во временном интервале является разумным способом проверять, что мы правильно установили веса эффективности. Во-первых, мы создаем модель с обратной связью, сопоставляющую входные сигналы [t1ref; t2ref; t1noise; t2noise] к выходным сигналам [h1t1 t2 ; fhc; fcc]:
inputs = {'t1ref', 't2ref', 't1noise', 't2noise', 'fhc', 'fcc'};
outputs = {'y_tank1', 'y_tank2', 'fhc', 'fcc', 'y_t1ref', 'y_t2ref', ...
'y_t1Fn', 'y_t2Fn'};
hot_act(1).InputName = 'fhc'; hot_act(1).OutputName = 'y_hot_act';
cold_act(1).InputName = 'fcc'; cold_act(1).OutputName = 'y_cold_act';
tank1nom.InputName = [hot_act(1).OutputName cold_act(1).OutputName];
tank1nom.OutputName = 'y_tank1';
tank2nom.InputName = tank1nom.OutputName;
tank2nom.OutputName = 'y_tank2';
t1F.InputName = tank1nom.OutputName(2); t1F.OutputName = 'y_t1F';
t2F.InputName = tank2nom.OutputName; t2F.OutputName = 'y_t2F';
I_tref = zpk(eye(2));
I_tref.InputName = {'t1ref', 't2ref'}; I_tref.OutputName = {'y_t1ref', 'y_t2ref'};
sum1 = sumblk('y_t1Fn = y_t1F + t1noise');
sum2 = sumblk('y_t2Fn = y_t2F + t2noise');
simlft = connect(tank1nom,tank2nom,hot_act(1),cold_act(1),t1F,t2F,I_tref,sum1,sum2,inputs,outputs);
% Close the loop with the H-infinity controller |k0|
sim_k0 = lft(simlft,k0);
sim_k0.InputName = {'t1ref'; 't2ref'; 't1noise'; 't2noise'};
sim_k0.OutputName = {'h1'; 't1'; 't2'; 'fhc'; 'fcc'};
Теперь мы симулируем ответ с обратной связью при сползании вниз заданных значений для t1 и t2 между 80 секундами и 100 секундами:
time=0:800; t1ref = (time>=80 & time<100).*(time-80)*-0.18/20 + ... (time>=100)*-0.18; t2ref = (time>=80 & time<100).*(time-80)*-0.2/20 + ... (time>=100)*-0.2; t1noise = Wt1noise.k * randn(size(time)); t2noise = Wt2noise.k * randn(size(time)); y = lsim(sim_k0,[t1ref ; t2ref ; t1noise ; t2noise],time);
Затем мы добавляем симулированные выходные параметры в их значения устойчивого состояния и строим ответы:
h1 = h1ss+y(:,1); t1 = t1ss+y(:,2); t2 = t2ss+y(:,3); fhc = fhss/fs+y(:,4); % Note scaling to actuator fcc = fcss/fs+y(:,5); % Limits (0<= fhc <= 1) etc.
В этом коде мы строим выходные параметры, t1 и t2, а также высота h1 из бака 1:
plot(time,h1,'--',time,t1,'-',time,t2,'-.'); xlabel('Time (sec)') ylabel('Measurements') title('Step Response of H-infinity Controller k0') legend('h1','t1','t2'); grid

Рисунок 10: Переходной процесс контроллера H-бесконечности k0.
Затем мы строим команды на горячие и холодные приводы.
plot(time,fhc,'-',time,fcc,'-.'); xlabel('Time: seconds') ylabel('Actuators') title('Actuator Commands for H-infinity Controller k0') legend('fhc','fcc'); grid

Рисунок 11: команды Привода для контроллера H-бесконечности k0.
Контроллер H-бесконечности k0 спроектирован для номинальных моделей бака. Давайте посмотрим на то, как хорошо его тарифы для встревоженной модели в неопределенности модели ограничивают. Мы можем сравнить номинальную эффективность с обратной связью gamma0 с эффективностью худшего случая по набору неопределенности модели. (см. "Неопределенность на Динамике модели" для получения дополнительной информации.)
clpk0 = lft(P,k0);
% Compute and plot worst-case gain
wcsigmaplot(clpk0,{1e-4,1e2})
ylim([-20 10])

Рисунок 12: анализ Эффективности для контроллера k0.
Эффективность худшего случая с обратной связью значительно хуже, чем номинальная эффективность, которая говорит нам что контроллер H-бесконечности k0 не устойчиво к моделированию ошибок.
Чтобы исправить это отсутствие робастности, мы будем использовать musyn спроектировать контроллер, который учитывает неопределенность моделирования и поставляет сопоставимую эффективность для номинальных и встревоженных моделей.
[kmu,bnd] = musyn(P,nmeas,nctrls);
D-K ITERATION SUMMARY:
-----------------------------------------------------------------
Robust performance Fit order
-----------------------------------------------------------------
Iter K Step Peak MU D Fit D
1 8.814 2.862 2.888 4
2 2.504 2.1 2.12 10
3 1.353 1.331 1.339 10
4 1.201 1.198 1.209 18
5 1.194 1.191 1.199 18
6 1.192 1.19 1.195 20
Best achieved robust performance: 1.19
Как прежде, мы можем симулировать ответы с обратной связью с контроллером kmu
sim_kmu = lft(simlft,kmu); y = lsim(sim_kmu,[t1ref;t2ref;t1noise;t2noise],time); h1 = h1ss+y(:,1); t1 = t1ss+y(:,2); t2 = t2ss+y(:,3); fhc = fhss/fs+y(:,4); % Note scaling to actuator fcc = fcss/fs+y(:,5); % Limits (0<= fhc <= 1) etc. % Plot |t1| and |t2| as well as the height |h1| of tank 1 plot(time,h1,'--',time,t1,'-',time,t2,'-.'); xlabel('Time: seconds') ylabel('Measurements') title('Step Response of mu Controller kmu') legend('h1','t1','t2'); grid

Рисунок 13: Переходной процесс mu контроллера kmu.
Эти ответы времени сопоставимы с теми для k0, и покажите только небольшое ухудшение эффективности. Однако kmu тарифы лучше относительно робастности к несмоделированной динамике.
% Worst-case performance for kmu
clpmu = lft(P,kmu);
wcsigmaplot(clpmu,{1e-4,1e2})
ylim([-20 10])

Рисунок 14: анализ Эффективности для контроллера kmu.
Можно использовать wcgain непосредственно вычислить усиление худшего случая через частоту (худший случай достигают максимума усиление или H-норма-по-бесконечности худшего случая). Можно также вычислить его чувствительность к каждому неопределенному элементу. Результаты показывают, что усиление пика худшего случая является самым чувствительным к изменениям в области значений delta2.
opt = wcOptions('Sensitivity','on'); [wcg,wcu,wcinfo] = wcgain(clpmu,opt); wcg
wcg =
struct with fields:
LowerBound: 1.3174
UpperBound: 1.3202
CriticalFrequency: 0
wcinfo.Sensitivity
ans =
struct with fields:
delta1: 0
delta2: 60
delta3: 10