Трехфазный модульный многоуровневый преобразователь с последовательно соединенными подмодулями питания
Simscape/Электрические/Полупроводники и преобразователи/Преобразователи

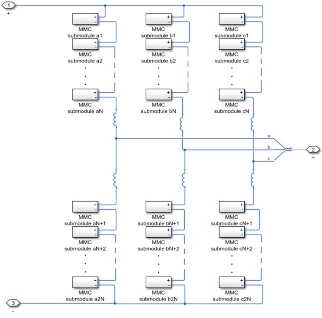
Модульный многоуровневый преобразователь (трехфазный) моделирует трехфазный модульный многоуровневый преобразователь. Каждая фаза состоит из двух плеч, которые реализованы с рядом последовательно соединенных подмодулей мощности.

Каждый подмодуль состоит из полумостового или полномостового преобразователя и конденсатора.
Топология полумоста

Полная мостовая топология

Эти блоки позволяют выбрать уровень точности модели, выбирая между детализированной моделью с переключающими устройствами или эквивалентной моделью. Вы можете выбрать из следующих коммутационных устройств:
GTO - тиристор отключения затвора. Для получения информации о характеристике I-V устройства см. GTO.
Идеальный полупроводниковый переключатель - информацию о характеристиках I-V устройства см. в разделе Идеальный полупроводниковый переключатель.
IGBT - биполярный транзистор с изолированным затвором. Для получения информации о характеристике I-V устройства см. IGBT (Ideal, Switching).
МОП - N-канальный металл-оксидно-полупроводниковый полевой транзистор. Для получения информации о характеристике I-V устройства см. MOSFET (Ideal, Switching).
Тиристор - сведения о характеристике I-V устройства см. в разделе Тиристор (кусочно-линейный).
Усредненный коммутатор.
Параметры «Переменные» используются для задания приоритетов и начальных целевых значений для переменных блока перед моделированием. Дополнительные сведения см. в разделе Установка приоритета и начальной цели для переменных блока.
[1] Саад, Хани, Себастьен Деннетьер и Жан Махсереджян. «О моделировании ГМК в программе EMT-Type». 17-й семинар IEEE 2016 по управлению и моделированию для силовой электроники (COMPEL), 1-7. Тронхейм, Норвегия: IEEE, 2016. https://doi.org/10.1109/COMPEL.2016.7556717.
Преобразователь среднего значения DC-DC | Двунаправленный преобразователь постоянного тока | Повышающий преобразователь | Конвертер баков | Конвертер Buck-Boost | Преобразователь (трехфазный) | GTO | Идеальный полупроводниковый коммутатор | IGBT (идеальный, коммутационный) | Модульный многоуровневый преобразователь | Ветвь модульного многоуровневого преобразователя | MOSFET (идеальный вариант, переключение) | Генератор ШИМ | Генератор ШИМ (многоуровневый) | Генератор ШИМ (трехфазный, двухуровневый) | Трехуровневый преобразователь (трехфазный) | Тиристор (кусочно-линейный)